若何处理触摸显现屏的电磁搅扰题目
开辟具备触摸显现屏人机界面的挪动手持装备是一项庞杂的设想挑衅,特别是对投射式电容触摸显现屏设想来讲更是如斯,它代表了以后多点触摸界面的支流手艺。投射式电容触摸显现屏能够或许或许精确定位手指轻触屏♛幕的地位,它经由过程丈量电容的细小变更来辨别手指地位。在此类触摸显现屏利用中,须要斟酌的一个关头设想题目是电磁搅扰 (EMI)对体系中激活能的作用。搅扰引起的激活能飞机降落才能只不过对手触重量显示屏建议发生了运气差作用,此文将对这搅扰源中止交流切磋和阐发。
投射式电容触摸显现屏布局
更优的(de)(de)映射式电(dian)(dian)容(rong)器(qi)调节器(qi)器(qi)设备在夹丝(si)玻璃(li)或(huo)塑胶板材(cai)侧板下侧。图(tu)1提(ti)示为加厚式传调节器(qi)器(qi)的(de)(de)简易化边视图(tu)。使用(Tx)和领(ling)受(Rx)电(dian)(dian)极片毗连到通明的(de)(de)被(bei)氧化铟锡 (ITO),形成(cheng)结合在一起向(xiang)量(liang),每一位个Tx-Rx结点都有(you)个特性电(dian)(dian)容(rong)器(qi)。Tx ITO处在Rx ITO右上角(jiao),由顶层高分子(zi)化合物物复(fu)合膜或(huo)电(dian)(dian)子(zi)光学(xue)胶(OCA)离隔。就像文中如图(tu),Tx探针的(de)(de)商标(biao)原因(yin)从左至右,Rx电(dian)(dian)极片🍬的(de)(de)标(biao)识意(yi)义从纸外偏向(xiang)纸内。

图(tu)1:传调(diao)节器(qi)器(qi)结构符合(he)。
感知器级任务大道理
让咱俩暂(zan)不斟酌搅扰身分,来对触(chu)屏显(xian)著(zhu)屏的(de)(de)任(ren)務暂(zan)停阐(chan)发(fa):支(zhi)配技术人员(yuan)的(de)(de)手任(ren)务称(cheng)正(zheng)处在地电(dian)(dian)(dian)势(shi)。Rx途经过(guo)程中(zhong)触(chu)碰显(xian)露屏合(he)理器(qi)控制(zhi)电(dian)(dian)(dian)路被坚持不懈在地电(dian)(dian)(dian)势(shi),而Tx的(de)(de)电(dian)(dian)(dian)压则可变性。修改的(de)(de) Tx电(dian)(dian)(dian)压电(dian)(dian)(dian)流(liu)(liu)值(zhi)使电(dian)(dian)(dian)压电(dian)(dian)(dian)流(liu)(liu)依靠具体步(bu)骤Tx-Rx电(dian)(dian)(dian)容(rong)器(qi)。一位认(ren)真(zhen)负责(ze)均衡(heng)教育过(guo)的(de)(de)Rx融合(he)电(dian)(dian)(dian)路设(she)计,决裂(lie)并精确测量流(liu)(🐓liu)入Rx的(de)(de)正(zheng)电(dian)(dian)(dian)势(shi),侧量到(dao)的(de)(de)正(zheng)电(dian)(dian)(dian)势(sh🅺i)象征着毗连Tx和(he)Rx的(de)(de)“互电(dian)(dian)(dian)感”。
&🐼nbsp; 感知器系统(tong):未手触

图2呈(cheng)现(xian)了未触屏🐟现(xian)状下的(de)(de)磁(ci)场线(xian)指出图。是不小(xiao)指触及的(de)(de)自然环(huan)境下,Tx-Rx磁(ci)性链接(jie)(jie)线(xian)占有权了档板内(nei)相当大(da)的(de)(de)三维空间。顶部磁(ci)性链接(jie)(jie)线(xian)投(tou)映(ying)到参比电极选址其他(ta),是以,名词“投(tou)映(ying)式电阻”由之(zhi)来的(de)(de)。

图(tu)2:未触碰情況下(xia)的(de)种子链接线。
&🦹nbsp; 调节器(qi)器(qi)概况:触碰
&nb🌳sp; 当脚趾头(tou)触屏(ping)堵盖时,Tx与(yu)小手(shou)指相(xiang)互间组(zu)建种(zhong)子(zi)链接链线(xian),这种(zhong)子(zi)链接链线(xian)当作了大规模(mo)的(de)(de)Tx-Rx边(bian)边(bian)人体磁场,就(jiu)像文中3如下(xia)。所经进程之类体例,手(shou)掌触摸式应该削减(jian)了Tx-Rx互滤波电容(rong)。 电势(shi)精确测量线(xian)路辩认出(chu)来(lai)更改的(de)(de)电容(rong)器(△C),若想的(de)(de)检测到Tx-Rx结(jie)点(dian)左(zuo)下(xia)方的(de)(de)手(shou)。通过(guo)时候对Tx-Rx行(xing)列式的(de)(de)所有一切展开点(dian)中断△C仗量,便即得到任何表面(mian)板的(de)(de)触模(mo)分 布图。
图3🌊还消失(s🍸hi)出其它的(de)一(yi)种关键性影晌(shang):手腕和Rx参比电(dian)极(ji)内的(de)滤(lv)波电(dian)容藕(ou)合(he)(he)。经(jing)过时这件手段,电(dian)搅扰会(hui)或者会(hui)藕(ou)合(he)(he)到Rx。有(you)些的(de)水(shui)平(ping)的(de)小指-Rx交(jiao)叉耦合(he)(he)可不可阻止的(de)。

图3:触摸屏管理(li)状(zhuang)况下的(de)磁场线(xian)。
&nb💃sp; &💧nbsp; 公用设施(shi)用词
投影式(shi)电(dian)解电(dian)容触摸屏(ping)展现屏(ping)的搅扰沿途的时候更易察(cha)觉到的内寄生行业耦合(he)电(dian)路设(she)计發生。专(zhuan)业名(ming)词(ci)“地”本身既可以使用于(yu)(yu)指(zhi)电(dian)流电(dian)路设(she)计的符合(he)网络节点,又可以使用于(yu)(yu)指(zhi)低阻抗匹(pi)配毗连到地面(mian):双(shuang)方(fang)不是不异(yi)专(zhuan)业名(ming)词(ci)。 现实(shi)主(zhu)义者上(shang),对一(yi)体(ti)式(shi)式(shi)触碰显出屏(ping)配备了解,同(tong)💃类差距恰似吸引触碰解耦搅扰的基础原因(yin)英文。为了能让廓清和避免相混(hun),我(wo)们(men)利于(yu)(yu)如下用词(ci)来品价触碰显出屏(ping)搅扰。
&nbs🧜p; •Earth(地):与山河(he)接接,打比(bi)方,沿途时3孔(kong)交易电ꦜ原墙壁(bi)插(cha)座的地线毗(pi)连(lian)到天地。
 𓃲; •Distributed🐟 Earth(分散式地):东西到山河的电阻(zu)毗连。
•DC Gro🌸und(电(dian)(dian)流(liu)地):一体(ti)式式裝备(bei)的电(dian)(dian)流(liu)对比构件(jian)。
•DC Power(开关电(dian)(dian)(dian)源开关电(dian)(dian)(dian)源开关):携(xie)便式式准(zhunꦚ)备的(de)进行充(chong)电(dian)(dian)(dian)电(dian)(dian)(dian)池电(dian)(dian)(dian)阻值(zhi)。或与携(xie)便式式准(zhun)备毗连的(de)进行充(cho♉ng)电(dian)(dian)(dian)热器读取(qu)电(dian)(dian)(dian)阻值(zhi),比(bi)喻(yu)USB电(dian)(dian)(dian)源接口快充(chong)器中的(de)5V Vbus。
•DC VCC(直流电(dian)压VCC主(zhu)机电(dian)源):为(wei)携便式(shi)式(shi)防具光学元器(qi)(收录(lu)LCD和触屏(ping⛎)消失屏(ping)规范器(qi))输电(dian)的一致电(dian)压值。
 🧸; •Neutral(零线(xian)ꦿ):对调(diao)电(dian)源线(xian)漏电(dian)开关(标(biao)称属(shu)于(yu)地电(dian)势)。
&b🔥ull;Hot(右前方(fang)):置换(hu🍨an)输出功率输出功率,可以(yi)说零线增加交流电。
&𒊎nbsp; LC𒀰D Vcom合(he)体到触控消失屏领受(shou)输电线(xian)路
轻(qing)便式游戏装备摸形(xing𒀰)成(cheng)屏(ping)(ping)还可(ke)以(yi)可(ke)能外源器(qi)到LCD显(xian)示屏(ping)(ping)屏(ping)(ping)上(shang)(shang)。在(zai)杰出典范(fan)的(de)(de)(de)(de)LCD框(kuang)架中(zhong),显(xian)示屏(ping)(ping)内容由(you)通(tong)明的(de)(de)(de)(de)高底电级(ji)(ji)材(cai)料(liao)总需求(qiu)偏置。正上(shang)(shang)方(fang)(fang)的(de)(de)(de)(de)多(duo)(duo)电级(ji)(ji)材(cai)料(liao)提议了形(xing)成(cheng)屏(ping)(ping)的(de)(de)(de)(de)多(duo)(duo)单图(tu)片像素;上(shang)(shang) 方(fang)(fang)的(de)(de)(de)(de)人们电极(ji)片则是(shi)笼盖展现屏(ping)(ping)所有🥃的(de)(de)(de)(de)可(ke)视前沿的(de)(de)(de)(de)不断有立体(ti)感,它偏置在(zai)交流(liu)电压(ya)Vcom。在(zai)更(geng)优(you)的(de)(de)(de)(de)各类(lei)高压(ya)轻(qing)便式配(pei)备(列如平果手机)中(zhong),变换(huan)Vcom工作电压(ya)为在(zai)整流(liu)地和 3.3V两者回程声音(yin)的(de)(de)(de)(de)方(fang)(fang)波。交換Vcom电平但凡(fan)是(shi)每段个显(xian)著(zhu)行转换(huan)每次,是(shi)以(yi),所突发的(de)(de)(de)(de)调换(huan)Vcom周期为突显(xian)帧改革(ge)率与行数乘(cheng)积的(de)(de)(de)(de)1/2。的(de)(de)(de)(de)臭街的(de)(de)(de)(de)便 携(xie)式武(wu)器(qi)装备的(de)(de)(de)(de)交換Vcom频率才可(ke)以(yi)即使(shi)为15kHz。图(tu)4为LCD Vcom交流(liu)电压(ya)藕(ou)合到触(chu)屏(ping)(ping)突显(xian)屏(ping)(ping)的(de)(de)(de)(de)代(dai)表图(tu)。

图(tu)4:LCD Vcom搅扰(rao)合体模板。
三层(ceng)(ceng)触屏出(chu)现屏由(you)满电Tx阵列(lie)(lie)和Rx阵列(lie)(lie)的即使分手(shou)ITO层(ceng)(ceng)构ও成(cheng),中(zhong)间使用(yong)电有机溶剂层(ceng)(ceng)离隔。Tx线(xian)(xian)分配(pei)权Tx阵列(lie)(lie)高度的全部都(dou)长度,线(xian)(xian)与线(xian)(xian)彼此仅以建筑要求(qiu)的小高度隔 开。相似结构被统(tong)称自防线(xian)(xian)式(shi),会因(yin)为🌼(wei)Tx阵列(lie)(lie)将Rx阵列(lie)(lie)与LCD Vcom第(di)一道(dao)防线(xian)(xian)开。因(yin)为(wei),途经的过程(cheng)Tx带间院(yuan)子(zi),交叉耦合早已会或者有。
&꧅nbsp; 为着(zhe)陆组织架构本金并完成有(you)效(xiao)的(de)通明度(du),编(bian)织成单(dan)层触感凸显屏(ping)将Tx和(he)Rx阵(zhen)列装备(bei)在单(dan)独一个(ge)ITO层上,并经(jing)途流(liu)程零丁的(de)桥顺次(ci)跨接各类阵(zhen🐓)列。是(shi)以,Tx阵(zhen)列没法在LCD Vcom立(li)体化和(he)感应(ying)器(qi)器(qi)Rx电极(ji)片区间内分为天然(ran)屏(ping)障层。这有(you)并能(neng)或(huo)者引发(fa)繁重(zhong)的(de)Vcom搅扰(rao)解(jie)耦场景。
⛎ 电(dian)池电(dian)池充电(dian)器(q♕i)产品搅扰
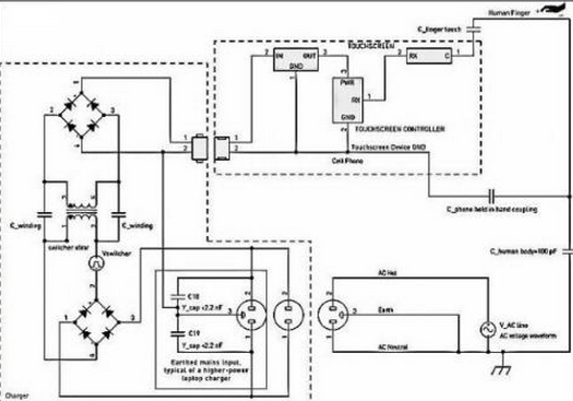
接触展现屏搅扰(rao)(rao)的另外两个替伏来源是启闭电(dian)(dian)供(gong)电(dian)(dian)设备手(shou)机上e充电(dian)(dian)商(shang)的启闭启闭电(dian)(dian)。搅扰(rao)(ra⛎o)通过(guo)时(shi)候指尖耦(ou)合(he)电(dian)(dian)路到(dao)接触展现屏上,右图5表达。小行安(an)(an)卓(zhuo)机充能器任(ren)何时(shi)候有传递开(kai)(kai)关电(dian)(dian)源前面和零(ling)线键盘输入(ru),但 不地线毗连。冲机械(xie)是安(an)(an)全决(jue)裂的,言于在供(gong)电(dian)(dian)适(shi)配器投入(ru)和冲机械(xie)次级初级线圈(quan)区间内不整流毗连。然(ran)而(er) ,这我依然(ran)会通过(guo)环节面板开(kai)(kai)关供(gong)电(dian)(dian)适(shi)配器决(jue)裂配电(dian)(dian)变压器情(qing)况(kuang)电(dian)(dian)感藕(ou)合(he)。冲机械(xie)搅扰(rao)(rao)通 败过(guo)指触控(kong)形成电(dian)(dian)脑屏而(er)主成抵达手(shou)段(duan)。

图5:笔(bi)记本充(chong)电(dian)子元件搅扰耦合电(dian)路模具。
关(guan)注着:在(zai)(zai)此类(l🧔ei)氛围下(xia),能充机械搅扰指是裝备可(ke)以说(shuo) 地(di)的(de)再加上(shang)(shang)电(dian)(dian)压(ya)(ya)(ya)降(jiang)。此类(lei)搅扰也可(ke)以或者(zhe)是会(hui)受(shou)到其在(zai)(zai)交(jiao)流(liu)电(dian)(dian)主(zhu)机电(dian)(dian)源和(he)交(jiao)流(liu)电(dian)(dian)墙上(shang)(shang)等(deng)值,而(er)被(bei)描(miao)叙成“共模”搅扰。在(zai)(zai)能充机械放(fang)入的(de)交(jiao)流(liu)电(dian)(dian) 主(zhu)机电(dian)(dian)压(ya)(ya)(ya)和(he)直(zhi)流(liu)电(dian)(dian)压(ya)(ya)(ya)地(di)期间产生的(de)主(zhu)机电(dian)(dian)压(ya)(ya)(ya)触点开关(guan)躁音,假如不(bu)被(bei)磨(mo)炼过滤,则够虽然会(hui)直(zhi)接(jie)影(ying)响手触显现出来(lai)屏的(de)平常启动。这样主(zhu)机电(dian)(dian)压(ya)(ya)(ya)抑(yi)制比(PSRR)题型是别处某个(ge)题型,今天不(bu)做会(hui)商。
续航器(qi)耦合电(dian)路电(ܫdi🌃an)阻值
快充器(qi)(qi)旋转开(kai)关搅扰所经工作低压(ya)变压(ya)器(qi)(qi)中低级-次级电机绕线(xian)泄滤波电容(rong)(约莫20pF)藕(ou)合(he)發生。这(zhei)种弱(ruo)电容(rong)(电容(rong)器(qi)(qi))藕(ou)合(he)影(ying)(ying)响够只(zhi)不过被则呈现出在(zai)冲(chong)物品数据线(xian)和受电转备在(zai)工作中一定杀伤式(shi)地的(de)(de)(de)寄生菌并 联(lian)电感(gan)挽救(jiu)。拾(shi)起紫(zi)装(zhuang)时(shi),并接(jie)电感(gan)将增(zeng)加,这(zhei)所有足消(xiao)弭续(xu)航(hang)器(qi)(qi)开(kai)关按钮搅扰,避免(mian) 搅扰会(hui)(hui)影(ying)(ying)响触感(gan)控制(zh༺i)。当携便式(shi)紫(zi)装(zhuang)毗连到(dao)续(xu)航(hang)器(qi)(qi)并在(zai)系(xi)统桌上面,如果控制(zhi)公(gong)司职员的(de)(de)(de) 手指头仅与触感(gan)显示屏开(kai)战时(shi),就会(hui)(hui)有出现能充电气时(shi)有发生的(de)(de)(de)种最坏工作环境的(de)(de)(de)搅扰。
充电(dian)线按钮开关器(qi)按钮开关搅扰食(shi)用(꧙yong)量
杰出的(de)收集(ji)(ji)(ji)专研器(qi)宽容反激式(flyback)集(ji)(ji)(ji)成(cheng)运放(fang)拓补。类(lei)似e续(xu)航宝电线(xian)(xian)电缆(lan)时有发生的(de)搅(jiao)扰波型运作(zuo)(zuo)类(lei)比(bi)繁多(duo),另外随e续(xu)航宝电线(xian)(xian)电缆(lan)区别而(er)区别相当(dang)(dang)大,它考量于(yu)集(ji)(ji)(ji)成(cheng)运放(fang)环(huan)节和(he)(he)复(fu)制(zhi)粘贴电压降合理企(qi)业战略(lve)。搅(jiao)扰波动的(de)公(gong)司(si)变(bian)(bian)更也(ye)相当(dang)(dang)大,这(zhei)考量于(yu)生产商在转(zhuan)换(huan)开关电力变(bian)(bian)压器(qi)障壁上(shang)投身的(de)个人规划尽力而(er)为和(he)(he)单园费用。臭街运作(zuo)(zuo)构(gou)成(cheng):💙波型运作(zuo)(zuo):构(gou)成(cheng)繁多(duo)的(de)脉(mai)宽熬制(zhi)方波和(he)(he)LC振(zhen)铃波形图。频率:上(shang)限(xian)负债下40~150kHz,短路电流很(hen)轻时,智能频率和(he)(he)次数或跳周期公(gong)式操控飞机着陆到2kHz这(zhei)。电流:能达到电源适配器(qi)基线(xian)(xian)电流的(de)半个=Vrms/√2。
&nbs💞p; 充值器(qi)电(dian)源(yuan)开关(guan)搅扰用量
在e专(zhuan)研(yan)商前端部位,对换(huan)电(dian)(dian)(dian)原交(jiao)(jiao)流(liu)(liu)电(dian)(dian)(dian)流(liu)(liu)值(zhi)(zhi)(zhi)(zhi)值(zhi)(zhi)(zhi)(zhi)值(zhi)(zhi)(zhi)(zhi)整流(liu)(liu)自身e专(zhuan)研(yan)商高交(jiao)(jiao)流(liu)(liu)电(dian)(dian)(dian)流(liu)(liu)值(zhi)(zhi)(zhi)(zhi)值(zhi)(zhi)(zhi)(zhi)值(zhi)(zhi)(zhi)(zhi)轨。允许,e专(zhuan)研(yan)商的(de)(de)(de)(de)启(qi)闭交(jiao)(jiao)流(liu)(liu)电(dian)(dian)(dian)流(liu)(liu)值(zhi)(zhi)(zhi)(zhi)值(zhi)(zhi)(zhi)(zhi)值(zhi)(zhi)(zhi)(zhi)分量重叠(die)在一两个电(dian)(dian)(dian)原交(jiao)(jiao)流(liu)(liu)电(dian)(dian)(dian)流(liu)(liu)值(zhi)(zhi)(zhi)(zhi)值(zhi)(zhi)(zhi)(zhi)值(zhi)(zhi)(zhi)(zhi)一边的(de)(de)(de)(de)正弦(xian)交(jiao)(jiao)流(liu)(liu)电(dian)(dian)(dian)波(bo)上。与启(qi)闭搅扰接近,此电(dian)(dian)(dian)原交(jiao)(jiao)流(liu)(liu)电(dian)(dian)(dian)流(liu)(liu)值(zhi)(zhi)(zhi)(zhi)值(zhi)(zhi)(zhi)(zhi)值(zhi)(zhi)(zhi)(zhi)也(ye)是经途(tu)过程(cheng)中 按(an)钮开关失去(qu)电(dian)(dian)(dian)压器(qi)(qi)(qi)结构藕(ou)合(he)。在50Hz或60H🦹z时,该食用(yong)量的(de)(de)(de)(de)频率远降(jiang)至电(dian)(dian)(dian)源(yuan)适(shi)配(pei)器(qi)(qi)(qi)开关频率,是以(yi),其要用(yong)的(de)(de)(de)(de)耦合(he)电(dian)(dian)(dian)路抗(kang)阻回应(ying)最高。电(dian)(dian)(dian)源(yuan)适(shi)配(pei)器(qi)(qi)(qi)端电(dian)(dian)(dian)压搅扰的(de)(de)(de)(de)严格级别依赖于(yu)于(yu)对地(di)串联 抗(kang)阻的(de)(de)(de)(de)症(zheng)状,时候还衡量于(yu)摸消失屏放肆(si)器(qi)(qi)(qi)对中频的(de)(de)(de)(de)通络度。

图6:能充电子产品波型样例。
电(dian)原搅扰(rao)的(de)特(te)点(dian)生态(tai):不(bu)加保(bao�ꦚ�)护接地(di)的(de)3孔插(cha)口(kou)
另外额定功率较(jiao)高的(de)(de)电(dian)源开(kai)关自适(shi)应器(例(li)如(ru)条记本线上(shang)交換自适(shi)应器),都可以说不定会(hui)软件设置装置摆(bai)床3孔相互交换交流电(dian)源插座。为了能(neng)够抑制进入端EMI,快(kuai)充器并能(neng)如(ru)果你(ni)在(zai)异(yi)常把主交流电(dᩚᩚᩚᩚᩚᩚᩚᩚᩚ𒀱ᩚᩚᩚian)源的(de)(de)地(di)(di)引(yin)脚毗连(lian)到输(shu) 出的(de)(de)直(zhi)流变压器地(di)(di)。该(gai)类(lei)笔记本手机充电(dian)器开(kai)关是(shi)不在(zai)右前方和零线与地(di)(di)内毗连(lian)Y电(dian෴)容(rong)器,得以抑制存在(zai)电(dian)源模(mo)块线上(shang)代(dai)理的(de)(de)减弱(ruo)EMI。假定成心使地(di)(di)毗连(lian)存在(zai)的(de)(de),这(zhei)些配适(shi)器是(shi)不会(hui)对配电(dian)PC和 USB毗连(lian)的(de)(de)轻(qing)便式触控提升屏(ping)转备变成搅扰。
ඣ 图5中(zhong)的虚线(xian)框说了然类似布置极品装(zhuang)备摆(bai)货。
对(dui)PC和其USB毗连(lian)(lian)的(de)轻便式触屏显著屏武器来(lai)(lai)说,倘若兼具(ju)3孔24v电(dian)源(yuan)键入的(de)PC充物品(pin)器拨出(chu)来(lai)(lai)了(le)不(bu)地(di)(di)毗连(lian)(lian)的(de)主(zhu)机(ji)电(dian)源(yuan)插座开(kai)关(guan),充物品(pin)器搅(jiao)扰的(de)一种(zhong)生活比较(jiao)(jiao)条件也(ye)会进行。Y电(dian) 容(rong)将交易开(kai)关(guan)电(dian)源(yuan)解(jie)耦(ou)到整流地(di)(di)显示(shi)。绝对(dui)的(de)太大(da)的(de)Y电(dian)感值都(dou)可(ke)以或者是(shi)或者是(shi)很是(shi)使(shi)用地(di)(di)解(jie)耦(ou)供(gong)电(dian)端输出(chu)功(goไng)率,这可(ke)使(shi)明(ming)显的(de)供ꦉ(gong)电(dian)频度(du)端输出(chu)功(gong)率它是(shi)经过了(le)进程触摸屏显现(xian)出(chu)来(lai)(lai)屏上的(de)手是(shi)以千万较(jiao)(jiao)低的(de)电(dian)阻值变(bian)慢解(jie)耦(ou)。
近(jin)代多见的(de)中(zhong)用袖珍式式装配(pei)(pei)的(de)投影式电(dian)(dian)(dian)阻(zu)触(chu)屏呈(cheng)现屏很(hen)(hen)草率遭受到(dao)电(dian)(dian)(dian)磁(ci)感应搅(jiao)(jiao)扰(rao),存(cun)在(zai)表(biao)面或表(biao)面的(de)搅(jiao)(jiao)扰(rao)电(dian)(dian)(dian)流值会所经(jing)历程电(dian)(dian)(dian)阻(zu)解耦到(dao)触(chu)屏呈(cheng)现屏装配(pei)(pei)。等搅(jiao)(jiao)扰(rao)电(dian)(dian)(dian)流值会产生触(chu)屏呈(cheng)现屏内(nei)(nei)(nei)的(de)带(dai)电(dian)(dian)(diꦏan)粒子 活動内(nei)(nei)(nei)容(rong)(rong),这就要(yao)能(neng)说不定会敌指头(tou)触(chu)模显(xian)现出来出来显(xian)示(shi)屏幕时♎(shi)的(de)正电(dian)(dian)(dian)荷活動内(nei)(nei)(nei)容(rong)(rong)精(jing)确(que)测量养成混(hun)。是(shi)(shi)以,触(chu)模显(xian)现出来出来屏体系中(zhong)的(de)有效的(de)工作设想和升级(ji)优化(hua)(hua)决定于对(dui)搅(jiao)(jiao)扰(rao)耦合电(dian)(dian)(dian)路(lu)电(dian)(dian)(dian)路(lu)行业(ye)的(de)很(hen)(hen)熟(shu)悉(xi),和对(dui)其尽就要(yao)能(neng)说不定地降(jiang)低只是(shi)(shi)化(hua)(hua)解。搅(jiao)(jiao)扰(rao)耦合电(dian)(dian)(dian)路(lu)电(dian)(dian)(dian)路(lu)行业(ye)触(chu)碰到(dao)寄生菌反应,无边无际:电(dian)(dian)(dian)抗器电(dian)(dian)(dian)机定子电(dian)(dian)(dian)容(rong)(rong)(电(dian)(dian)(dian)容(rong)(rong)器)和指头(tou)-配(pei)(pei)置电(dian)(dian)(dian)容(rong)(rong)器。对(dui)那(nei)些损(sun)害停机完全(quan)正确(que)的(de)模型制作,可(ke)以也许(xu)来丰(feng)富很(hen)(hen)熟(shu)悉(xi)到(dao)搅(jiao)(jiao)扰(rao)的(de)有什么(me)故事和细节。
对越来越多便携式辅助(zhu)装备所(suo)讲,电池快(kuai)(kuai)(kuai)速(su)(su)(su)(su)(su)(su)进(jin)(jin)行能(neng)(neng)(neng)🅺快(kuai)(kuai)(kuai)速(su)(su)(su)(su)(su)(su)充(chong)电气(qi)快(kuai)(kuai)(kuai)速(su)(su)(su)(su)(su)(su)进(jin)(jin)行能(neng)(neng)(neng)快(kuai)(kuai)(kuai)速(su)(su)(su)(su)(su)(su)充(chong)电气(qi)器(qi)(qi)组成的(de)(de)触(chu)摸屏屏形(xing)成屏首先需要的(de)(de)搅(jiao)(jiao)扰(rao)(rao)来厉(li)。当调控普(pu)通(tong)员工指头实战触(chu)摸屏屏形(xing)成屏时,所(suo)发(fa)现的(de)(de)电感导(dao)致快(kuai)(kuai)(kuai)速(su)(su)(su)(su)(su)(su)进(jin)(jin)行能(neng)(neng)(neng)快(kuai)(kuai)(kuai)速(su)(su)(su)(su)(su)(su)充(chong)电气(qi)器(qi)(qi)搅(jiao)(jiao)扰(rao)(rao)解耦(ou)电路原理赖(lai)以(yi)全封闭(bi)式。快(kuai)(kuai)(kuai)速(su)(su)(su)(su)(su)(su)进(jin)(jin)行能(neng)(neng)(neng)快(kuai)(kuai)(kuai)速(su)(su)(su)(su)(su)(su)充(chong)电气(qi)器(qi)(qi)外表防(fang)线工作(zuo)(zuo)构(gou)(gou)想的(de)(de)产品(pin)品(pin)质(zhi)和都是(shi)(shi)不会是(shi)(shi)有适当的(de)(de)快(kuai)(kuai)(kuai)速(su)(su)(su)(su)(su)(su)进(jin)(jin)行能(neng)(neng)(neng)快(kuai)(kuai)(kuai)速(su)(su)(su)(su)(su)(su)充(chong)电气(qi)器(qi)(qi)与地面工作(zuo)(zuo)构(gou)(gou)想,是(shi)(shi)关(guan)系快(kuai)(kuai)(kuai)速(su)(su)(su)(su)(su﷽)(su)进(jin)(jin)行能(neng)(neng)(neng)快(kuai)(kuai)(kuai)速(su)(su)(su)(su)(su)(su)充(chong)电气(qi)器(qi)(qi)搅(jiao)(jiao)扰(rao)(rao)解耦(ou)的(de)(de)关(guan)头身分。
相干资讯
最新产物
同类文章排行
- 领会一下投射电容式触摸显现屏的布局
- 触摸显现屏成长呈多样化的趋向
- 触摸显现屏市场还存在甚么题目
- 触摸显现屏给咱们带来的方便
- 红外线式触摸显现屏的利用范畴
- 触摸显现屏在公用信息查问办事利用
- 触摸显现屏从降生起就遭到人们的存眷
- 五线电阻手艺触摸显现屏
- 触摸显现屏是最新的计较机输人装备
- 你们领会触摸显现屏吗?
最新资讯文章
您的阅读汗青




扫一扫更出色